Common Questions
常見問題
常見問題
常見問題
Common Questions
智能火焰識別監控方案
智能河道監控系統方案
智能火車車廂號識別監控系統
化工廠智能監控安裝方案
餐飲業智能監控系統方案
煤礦安全監控系統
智慧農業監控系統安裝方案
成都門禁系統安裝
酒店監控系統安裝方案
危化品工廠防爆監控安裝
河道水位遠程監控安裝
森林防火監控系統方案
連鎖店安防監控解決方案
汽車4S店安防解決方案
養殖場監控系統安裝方案
停車場出入口監控管理系統
大型商場監控系統安裝方案
塔吊機防碰撞安全監測系統
老舊小區監控系統工程安裝
高空拋物監控安裝方案
智慧車棚安防監控系統安裝
機房監控系統設計方案
學校監控安裝方案
工廠監控安裝方案
倉庫安防監控安裝方案
別墅監控安裝方案
連鎖店監控安裝方案
視頻傳輸產品3
智能算法服務器/智能視頻監控算法服務器
智能人形報警全彩槍式監控攝像機(ZA-Q69-2AWS)
AI智能警戒攝像機(ZA-B69/Q69-3A-I)
AI智能人形分析報警紅外半球監控攝像機
AI智能人形報警下掛全彩槍式監控攝像機
AI智能警戒防爆攝像機
智能算法分析盒子/邊緣計算盒子
海康螢石C6TC家用云臺監控攝像頭帶移動偵測電話提醒
AI智能人形分析監控室外槍式攝像頭
螢石1080P200萬高清云臺網絡攝像機
海康500萬日夜型紅外高清半球網絡攝像機
西數紫盤 高速安防監控專用硬盤2T/4T/6T/8T監控錄像存儲專用
監控錄像存儲專用希捷硬盤 2T/4T/6T SATA接口硬盤
海康5寸球機頂裝支架
海康威視熱成像雙光譜智能球型攝像機
海康威視熱成像儀智能人體測溫筒機
海康威視智能人體測溫聲光半球熱成像儀
海康威視手持人體測溫熱成像儀
海康威視壁掛式DC12V電源適配器
海康威視300 萬低照度20倍光學紅外網絡高清高速智能球機
海康威視800萬混合補光網絡高清一體化云臺筒型AI人臉抓拍攝像機
DS-96000系列NVR&解碼上墻一體機
螢石C3C 200萬高清全彩夜視PoE攝像機
海康威視4寸球機支架
DS-96000系列128/256路NVR
500萬 1/3” CMOS ICR日夜型筒型網絡攝像機
海康4寸球機室內嵌入式支架
海康監控拾音器
螢石C3Wi 200萬超清全彩AI雙向語音通話無線監控攝像頭
NVR 解碼上墻一體機
4寸球機墻面短壁裝支架
200萬像素8寸光學防抖激光網絡高清高速智能球機
300萬星光級紅外陣列筒型網絡攝像機
微間距LED全彩監控夜間顯示屏_電視墻
監控系統LCD液晶顯示屏_電視墻_拼接屏
監控系統液晶拼接屏_電視墻_控制器
海康螢石無線wifi高清1080P壁掛式夜視智能安防家用報警監控攝像機
海康螢石高清云臺網絡移動偵測報警家用1080P安防監控攝像機
200萬星光級紅外移動偵測陣列筒型槍機高清網絡攝像機
400萬星光級紅外移動偵測陣列筒型槍機高清網絡攝像機
400萬紅外高清網絡高速變焦智能球型機
200萬紅外高清網絡高速變焦智能球型機
200萬星光級日夜型高清網絡半球型攝像機
服務熱線:
13308234525
監控設備安裝教程
時間:2020-06-08 來源:成都萬全安防 瀏覽:3305次
監控設備安裝教程
隨著視頻監控系統的普及,視頻監控系統也逐漸走入了個人家庭。由于家庭屬于私人隱私空間,很多人想自己來安裝監控設備,但是又不太懂監控設備的安裝。今天成都萬全安防就為和大家聊聊監控設備安裝的一些事情。
1. 準備工作
安裝前準備以下材料:監控攝像頭、攝像頭電源、硬盤錄像機、監控硬盤、交換機、路由器、顯示器、線槽若干、線管若干、網線鉗、網線、電源線、插座若干、水晶頭、電工膠布。
在安裝監控設備之前應提前選定硬盤錄像機的放置點,攝像頭安裝點位,方便后續布線。
2. 監控設備布線
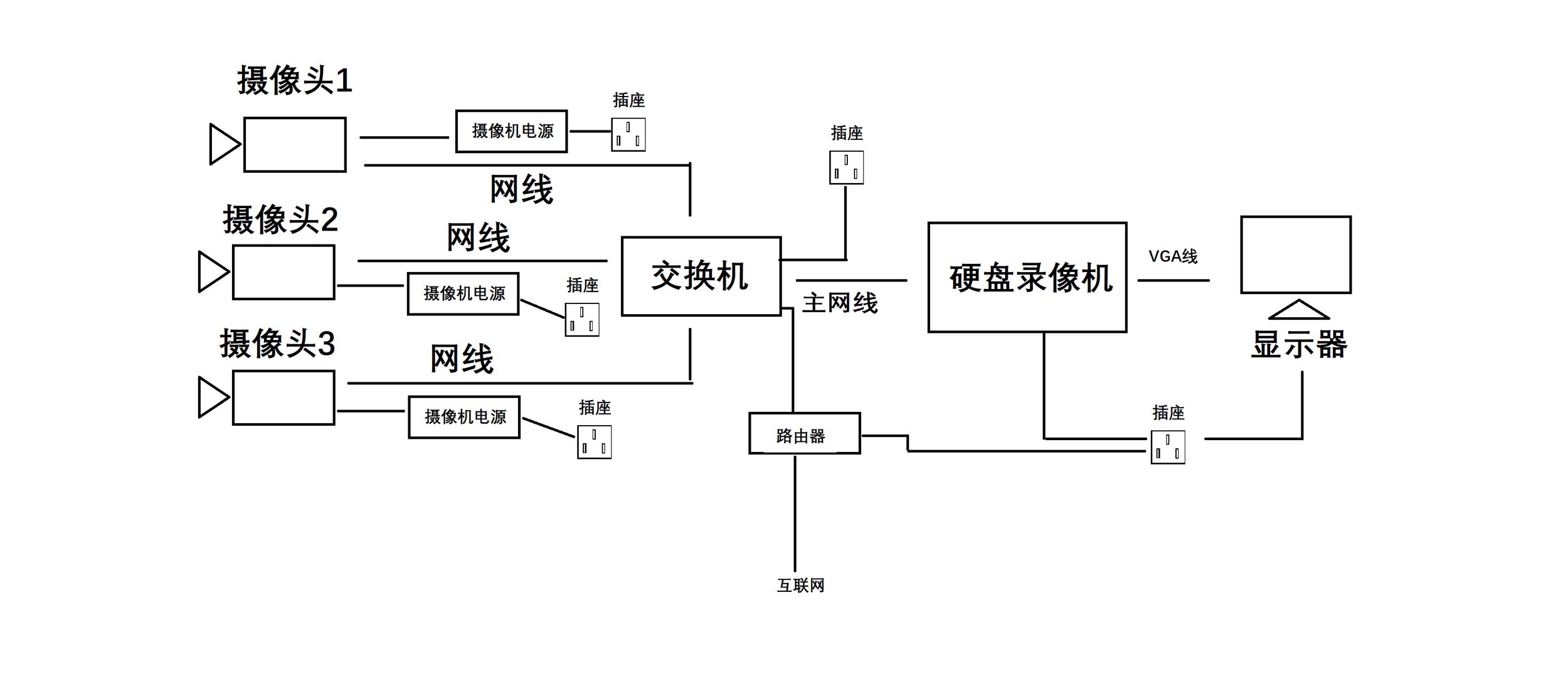
監控設備布線有兩種方法:
a、根據監控點位的數量和布局選擇監控設備布線的數量。直接從監控攝像頭端放線至硬盤錄像機端,然后利用交換機,在傳輸到硬盤錄像機。
b、為了節約線材,可在相近的兩個攝像頭間,放一根主網線,利用交換機,做監控攝像頭分線,分別連接兩個攝像頭。根據攝像頭的數量選擇交換機的接口數量。
水晶頭接法:按照標準順序(橙白、橙、綠白、藍、藍白、綠、棕白、棕)
附圖。
3. 硬盤錄像機安裝方法
第一步:就是需要固定住硬盤錄像機( DVR ),防止機子搖動。穩固機子后用螺絲刀把主機上的固定螺絲扭松。
第二步:在把固定螺絲扭松后,把 硬盤錄像機( DVR )的外殼拆卡,也就是把機子的衣服脫掉;
第三步:把硬盤螺絲固定安裝上;
第四步:還是用螺絲刀擰緊硬盤螺絲安裝的穩固;
第五步:在前面的基礎上,鏈接上硬盤數據線。
第六步:接上硬盤電源線。
第七步:合上機箱蓋以后,擰緊螺絲,確定機子外殼蓋上的螺絲固定住就可以了。
4. 安裝相應設備,設備連接方法如圖。

(對應上面第2步,方法a )

(對應上面第2步,方法b)
5. 監控設備安裝注意事項
1. 攝像機宜安裝在監視目標附近不易受外界損傷的地方,安裝位置不應影響現場設備運行和人員正常活動。安裝的高度,室內宜距地面2.5~5m,室外宜距地面3.5~10m。
2. 室外環境下采用室外全天候防護罩,保證春夏秋冬、陰晴雨風各種天氣下使用。
3. 攝像機鏡頭應避免強光直射,保證攝像管靶面不受損傷。鏡頭視場內,不得有遮擋監視目標的物體。
4. 攝像機鏡頭應從光源方向對準監視目標,并應避免逆光安裝:當需要逆光安裝時,應降低監視區域的對比度。攝像機的安裝應牢靠、緊固。
5. 從攝像機引出的電纜宜留有1m的余量,不得影響攝像機的轉動。攝像機的電纜和電源線應固定,不得用插頭承受電纜的自重。
6. 所有的線纜在走線時不能裸露在外,根據現場環境選擇使用PⅤC管或線槽走線,線纜走向應盡量選擇人不能直接觸及的位置。
7. 220V電源線不能與視頻線、控制線等弱電線路同管。
以上就是監控設備安裝的方法步驟和注意事項,還有不明白的地方,歡迎留言。
